新潟県中越地震に関するダム工学会災害調査団調査報告
新潟県中越地震ダム工学会災害調査団
1.はじめに
平成16年10月23日(土)18時頃、新潟県中越地震が発生した。地震は震源に近い川口町や小千谷市を中心に大きな被害を引き起こし、その後も余震が続き、被災した方々の苦労は現在も続いている。そうした中、水道、ガス、電気、道路、鉄道等の復旧は着実に進んでいるが、さらに一刻も早い被災地域の本格的復興が切望される。
さて、今回の地震に関しては、震源地近くの小千谷観測点で既往最大級の地震動が観測され、土木構造物も斜面崩壊やトンネル内変形などの山地地域としてこれまでにない大きな被害を受けた。ダムについては、下流に被害をもたらすような危険な状況には至らなかったが、数ダムは堤体の変状が生じ、一部のダムは水位を緊急低下させた。
こうした状況下、ダム工学会災害調査委員会は、ダムの被災状況と被災後の安全性を調査するために災害調査団派遣を決定した。編成は、強い余震が続くため現場対応や人数に制約はあったが、即応性を重視した調整を行い、表−1に示す大町団長以下12名とした。現地調査は、表−2、図−1に示す農業用3ダム、発電用3ダム、多目的1堰、多目的1ダムの震源近傍の8施設を対象とすることとし、国土交通省北陸地方整備局の協力を得て、地震発生13日後である11月5日と6日に行った。
調査の結果、フィルダム系のダムの上下流面での沈下や滑り、門柱などのコンクリート表面剥離、周辺地山斜面の崩落など被災の状況が確認され、これまでに見られなかったようなダム及び周辺施設の変状や損傷が明らかになった。なお、調査後のダムや堰の観測データの整理によって、今回地震動が既往最大級であったことが確認されている。
これら堤体の変状が生じたダムにおいては、現在も貯水機能を停止しているが、損傷の範囲と程度の究明のための作業が既に進められ、本格的な補修案作成を待つ状況にある。今後、地震時挙動の検証、変形の原因究明、対策検討などの進展が期待されるが、これらは地震被災メカニズムの解明と事前対策に大いに役立つものと考えられる。
表−1 ダム工学会災害調査団メンバー
団 長
|
大町 達夫
|
東京工業大学
総合理工学研究科 教授 |
団 員
|
金銅 将史
|
国土技術総合研究所ダム研究室主任研究官
|
〃
|
平山 大輔
|
北陸地方整備局
河川計画課 課長補佐 |
〃
|
谷 茂
|
(独)農業工学研究所
造構部上席研究官 |
〃
|
山口 嘉一
|
(独)土木研究所ダム構造物チーム上席研究員
|
〃
|
冨田 尚樹
|
(独)土木研究所ダム構造物チーム研究員
|
〃
|
倉橋 稔幸
|
(独)土木研究所 地質チーム主任研究員
|
〃
|
貞弘 丈佳
|
(独)水資源機構技術研究研修センター所長
|
〃
|
佐藤 信光
|
(独)同技術研究研修センター地質研究室長
|
〃
|
川崎 秀明
|
(財)ダム技術センター
企画部長 |
〃
|
米崎 文雄
|
(財)ダム技術センター
技術第2部長 |
〃
|
上前 孝之
|
(財)ダム技術センター
研究第2部研究員 |
表−2 調査ダム等の緒元
ダム等の名称
|
管 理 者
|
形 式
|
堤高
(m) |
竣工年
|
長福寺ダム
|
新潟県
|
中央遮水ゾーン型フィルダム
|
27.20
|
2000年
|
坪山ダム
|
新潟県
|
中央遮水ゾーン型フィルダム
|
20.50
|
1997年
|
川西ダム
|
新潟県
|
中央遮水ゾーン型フィルダム
|
43.00
|
1978年
|
浅河原調整池
|
JR東日本
|
ゾーン型アースダム |
37.00
|
1945年
|
山本調整池
|
JR東日本
|
ゾーン型アースダム
|
27.22
|
1954年
|
新山本調整池
|
JR東日本
|
中央遮水壁型フィルダム
|
44.50
|
1990年
|
広神ダム
|
新潟県
|
重力式コンクリートダム
|
83.00
|
建設中
|
妙見堰
|
国土交通省北陸地整
|
可動堰
|
13.815
|
1990年
|
*妙見堰の堤高の欄は、上流水叩きの上面(
T.P. 32.430m)から堰柱の天端(T.P.46.215m)
までの高さを記述。
2.地震と被害の概要
2.1地震の概要
2004年10月23日17時56分頃に、新潟県中越地方を震源とするマグニチュード(M)6.8の地震が発生した。その後も
M6クラスの余震が継続し、4日後にもM6.1の余震が発生した。地震の揺れは、本震において川口町で最大震度7を観測し、兵庫県南部地震以来の大きな震度となった。本震の震度分布を図−2に示すが、震源近くで震度7、6を、周辺の県でも震度5を観測している。
この地震の本震と余震は、信濃川に沿って北北東−南南西方向に伸びる魚沼丘陵の地下約5kmから20kmで発生している。図−3に示すように本震や余震の直上には活断層は認められていないが、地震観測やGPS計測から小出から小千谷の西北西方向に傾斜する逆断層であることが示されている1),3)。この地域は北北東−南南西方向に褶曲構造が発達し、この逆断層は六日町断層線上の北方に位置する形態をなし、現在震源断層と地表変位の関係の調査が進められている4)。

|

|
図−2 本震
(10月23日17時54分)
の震度分布
1) |
図−3活断層と震源域(本震・余震)2)
|
今回地震の被害を表−3に示す。参考に昨年の地震被害も併記している。死者、負傷者ならびに家屋被害は、昨年の地震より大きく、直下地震の危険性を示している。また、地震被害は六日町断層帯−小出ラインより北西に集中し、逆断層の上盤側の揺れが大きくなったことを示している。
表−3 地震被害の比較5)

消防庁調
12月24日現在
2.2地震動
本地震では、防災科学技術研究所のk-net小千谷観測点で最大加速度1307galの強震動を6)、国土交通省北陸地方整備局信濃川河川事務所が管理する妙見堰管理支所で最大加速度1529galの強震動を観測し
た7)。これらの地震計は表層地盤内に設置されたものである6),8)。この地震記録は、兵庫県南部地震の神戸海洋気象台の最大加速度818gal(NS)を上回るものであった。ダムにおいても、川西ダムの下流法尻で最大加速度558galを、左岸地山部で545galを観測し9)、2000年鳥取県西部地震の賀祥ダム531galを上回る地震動であった。その加速度応答スペクトル(横軸:周期)を図−4に示す。参考に、1995年兵庫県南部地震の一庫ダムの応答スペクトルも併記している。

|
図−4
ダム基礎の加速度応答スペクトル 10)11) |
<川西ダムの地震記録>
本震
(10月23日17:56)では下記の地震記録が得られている。川西ダムには天端中央、左岸地山、下流法尻の
3箇所に地震計が設置され、下流法尻の地震計は下流広場の表層地盤内に、左岸地山部は表層岩盤内に埋設されている12)。なお、川西ダムの基礎岩盤は魚沼層群の泥岩と凝灰角礫岩の互層である13)。
下流法尻
(震度階6弱、計測震度5.7)
X=
558 gal Y= 444 gal Z= 406 gal
左岸地山
(震度階6弱、計測震度5.6)
435
546
254
天端中央
(震度階6強,計測震度6.0)
582
518
430
X:上下流方向、Y:ダム軸方向、Z:鉛直方向
図−5に本ダムの下流法尻で観測された地震時の時刻歴波形を示す。

|
図−5
川西ダムで観測された下流法尻
での地震波(X方向、ダム上下流方向 |
3.ダム等における被害状況
3.1 農業用フィルダム
今回調査を行った農業用3ダム(長福寺、坪山、川西ダム)は、いずれも震央から20km以内に位置する。以下、各ダムの被害状況について述べる。
(1)
長福寺ダム
本ダムはかんがい、及び防災用ダム(新潟県中魚沼郡川西町)で堤高27m,
総貯水量 193千トン、2000年完成した中心遮水型ゾーン型フィルダム(図−6)で、地震時に貯水はほとんどなかった。
@漏水等:
堤体部
(l/min), |
地山部
(l/min) |
地震前
|
58.0
|
,
|
2.4
|
地震直後
( 23日18時 ) |
88.0
|
,
|
2.4
|
2時間後 |
125.9
|
,
|
3.7
|
25日12時 |
121.7
|
,
|
3.0
|
28日09時 |
109.8
|
,
|
1.9
|
その後の漏水量は安定していて、濁りもない。右岸、左岸からの漏水はほぼゼロであり、満水時には60
l/minが観測されている。下流斜面の浸潤線の変化はごく僅かであり、地震の影響はない。 なお、本ダムには地震計は設置されていない。
A天端: 左右岸地山取付け境界に横断亀裂(最大幅5cm、写真−1,2)が発生し、天端で最大101mmの沈下が観測されている。天端亀裂の深さ等については開削調査が行われる予定である。
B上下流法面: 主な被害は左岸地山の洪水吐と上流側盛土の取り付け部の段差(約7cm、写真−3)、上流法面は張りブロックによって局部的な変状は見えにくいが、大きな変状は認められなかった。外見からは被害は軽微と判断される。
(2)
坪山ダム
本ダムはかんがい、及び防災用ダム(新潟県中魚沼郡川西町)で堤高21m, 総貯水量216千トン、1997年完成した中心遮水型ゾーン型フィルダ
ム(図−7)で地震時には貯水はほとんどなかった。
@漏水等:
堤体部
(l/min), |
地山部(l/min)
|
|
地震前 |
24.2 |
, |
0 |
| 地震直後 (23日18時
) |
21.7 |
, |
0 |
| 2時間後 |
31.0 |
, |
0 |
| 25日12時 |
32.5 |
, |
0 |
| 28日09時 |
28.1 |
, |
0 |
| 30日09時 |
25.5 |
, |
0 |
その後の漏水量は安定していて、濁ってもいなかった。地山からの漏水はほぼゼロである。なお、今年度の満水時の漏水量は
35 l/min程度であった。
なお、地震計は設置されていない。
A天端: 天端の舗装面に上下流方向の横断亀裂が5本程度発生しているが、開削調査が行われた結果、天端保護層内で消滅していた。(写真−5)
また、左右岸部では60〜154mmの沈下が観測されたが、中央部では盛り上がりが観測されていることから、仮ベンチマーク(基準点)の変動の有無を確認しておく必要がある。
B上下流法面: 下流斜面は、草刈を行って斜面の変状を精査してあり、3ヶ所の変状(すべり、崩壊状のクラック、写真−5)を確認している。
上流斜面では左岸の洪水吐と盛土の取付け部で、写真−6に示すように約7cm程度の段差が出来ている。この変状がどの程度かについては、張りブロックをはがして確認を行う必要がある。
 |
 |
写真−4 坪山ダム(右岸、橋台と盛土の取り付け部(約25
cmの段差) |
写真−5 坪山ダム、下流斜面のクラック
|
 |
|
写真−6 坪山ダム 洪水吐と張りブロック間の沈下(約7
cm) |
|

|
(3)
川西ダム
本ダムはかんがい用ダム(新潟県中魚沼郡川西町)で堤高43
m、総貯水量1,118千トン、1978年完成した中心遮水型ゾーン型フィルダムである(図−8)。地震時には貯水はなかった。
@漏水等: 地震後に漏水が濁ったが、その後の調査で、放流水路に沿って設置してある漏水管が損傷して、洪水吐からの漏水が混入したことが判明したことから、地震後の漏水量のデータは現時点では不明である。
地震計は3ヶ所に設置され、下流基礎で最大加速度558cm/s2を計測した。(2章参照)
A天端: 左右岸部の舗装面に横断亀裂が4本発生している。測量の結果、天端で31〜276mm沈下しているが、基準点が移動している可能性があり、鉛直、水平方向の変位の検証が必要である。
B上流法面: 上流法面では左岸中位標高から法尻にかけて変位(全体として沈下)が見られ、法先では上流側に水平移動している箇所が見受けられた。特に、写真−8、9に示すように堤体左岸側の張りブロック部の変状(30cm程度の陥没と段差)が顕著であった。今後、ブロックを除去して内部の変状の調査が行われる予定である。
Cその他: 下流側では、洪水吐、放水路末端の側壁が1スパン分、打継ぎ目で上下の側壁が分離、崩壊している。また、管理棟が大きな被災を受け、立ち入れない状況にあった。
 |
 |
写真−7 川西ダム左岸上方からの状況
|
写真−8 川西ダム上流張りブロックの変状
|
|
|
写真−9 川西ダム、上流法尻から見た左岸上流斜面の変状
|
 |
3.2 発電用調整池
今回調査対象は、JR東日本の浅河原調整池、山本調整池、新山本調整池の3ヶ所の堤体と周辺部であり、いずれの調整池も信濃川本川にある宮中取水ダムから導水した河川水を貯留し、信濃川との落差で各々発電を行っている。これら3発電所は、いずれも発生電力量として全国でも屈指の規模を持ち、山手線等の列車運行を支えている。
(1) 浅河原調整池
浅河原調整池の堤体標準断面図を図−7に示す。
以下、地震による堤体周辺状況について記す。
@漏水等: 漏水については、地震による量の変化や濁りの発生はないとのことだったが、余震の頻発による危険回避から継続的な漏水量観測は行われていない。なお、地震計は設置されていない。
A天端: ダム軸方向に複数の天端亀裂が発生し、亀裂は雁行しながらほぼ連続し、発生範囲は堤頂長
292mのほぼ全長に及んでいた(写真−10)。
複数亀裂での段差累積は最大70cm程度、亀裂の最大開口幅は40cm程度であり(写真−11)、貯水池側に傾斜して沈下している。
亀裂の段差や開口の規模は中央部ほど大きく、両岸に向かって小さくなっていた。
B上下流法面: 上下流ともはらみだし、亀裂などの変状は見あたらなかった。ただし、上流側法面は既に捨石工まで堆砂が進行しているため、堆砂位以下の変状は確認できていない。
C取水設備: 堆砂位以上にある目視できる部分では大きな被害は認められなかった。
D考察:
天端で最大70cmもの鉛直ズレ、最大40cmもの亀裂の開口幅及び亀裂長さを考えると、亀裂はかなり深い部分まで及んでいる可能性がある。これまで、1984年の長野県西部地震における牧尾ダム14)や2003年十勝沖地震における高見ダム15)などにおいても天端にダム軸に平行な亀裂が発生したが、本堤で見られたような大きな段差は認められていない。
今後、正確な変位を知るための基準点・堤体測量、亀裂・損傷の範囲や変状メカニズムについての調査、分析等が待たれる。
なお、地震発生直後に停電が生じたため、ゲートを上げることができず、導水路内の水の貯水池流入によって貯水位が上昇する中で、下流域(数軒)に避難依頼を行った。その後、可搬発電機によってゲートを上げて排水を行い、約1日で貯水池を空虚としている。山本山、新山本山調整池も同様の状況が生じており、緊急時の水位低下設備と自家発電設備の設置の重要性を再認識した。
 |
|
写真−10 浅河原堤体、
天端亀裂による段差
|
写真−11 浅河原堤体、
シート被覆の天端
|
 |
(2)
新山本調整池
新山本調整池堤体標準断面図を図−10に示す。
本貯水池堤体は、1990年に完成した比較的新しい中央コア型のフィルダムであるため、漏水量の観測のほか、間隙水圧計、土圧計、層別沈下計などの埋設計器、また天端に4箇所、下流のり先に2箇所の計6箇所に地震計が設置されている。
@漏水等: 地震後の停電とその後の余震のため計測機器点検やデータ収集作業が思うように進んでいないが、今後できる限り早い段階でデータの取得、整理、分析が行われる予定である。
A天端: 堤体天端の舗装アスファルトには、貯水池側から堤体外側へ横断する亀裂が多数発生し、亀裂の開口幅は大きいところで2〜3cmであった。
天端舗装面は上流側(貯水池側)に傾斜している箇所があり(写真−12)
、天端貯水池側2ヶ所で埋設計器ケーブル保護用の
H鋼が30〜40cmほど舗装敷面から突き出しており、周辺状況から天端にはこれ以上の沈下が生じたことが推察できた。
B上流法面(貯水池側): リップラップには、沈み込みによる段差が認められた。また、下位標高リップラップでは玉石の底面が上を向いている箇所がある外、噴砂の痕跡が数ヶ所確認された。
C下流法面(外側): 堤体の外側の天端から
1m程度下がった部分で亀裂が堤軸方向に平行に100m程度発達し、それより上部の部分が陥没したように見える箇所があった。
貯水池外側のり面の中腹部にすべり頂部と思われる滑落部とすべり末端部と推測されるはらみだし部が認められる(写真−13)。その規模は、幅5m×長さ数十m程度である。しかし、堤体法尻の部分ある側溝には変位が認められないことから、このすべりは中腹部の比較的浅い範囲において発生したものと推測される。
D考察: 以上を総合すると、範囲については不明であるが、上下流面ともすべりが発生している可能性がある。また、天端は40-50cm以上の沈下が発生したと推定される。さらに、ダム天端は上流側に倒れ込むような変形が発生している可能性がある。このような変形挙動は、遠心力載荷模型実験16)や有効応力法に基づく弾塑性解析16)を用いた、大規模地震による中央コア型ロックフルダムの被害形態についての研究結果と合致する。
今後の基準点・堤体の測量、亀裂調査、変形メカニズムの解明等が待たれる。
 |
 |
写真−12 新山本堤体、
天端舗装面の傾斜
|
写真−13 新山本堤体、
外側法面のはらみだし
|
 |
(3)
山本調整池
山本調整池の堤体標準断面図を図−11に示す。
@漏水等: 地震後、漏水に濁りが認められたとのことであるが、その後の状況については詳細を知ることができなかった。なお、地震後の停電、引き続き起こる余震のため、諸データの取得、整理、分析はまだ十分でない。
地震計は設置されていない。
A天端: 集水槽(発電所への放流口)周辺の擁壁部の裏込め沈下は20〜30cmと顕著であった(写真−14)。この裏込め土と堤体の接合部付近の堤体天端に小規模な縦断亀裂が発生していた。また、コンクリート構造物との段差状況から堤体の天端も相当沈下していると考えられる。なお、地震後の堤体の測量は行われているが、他の調整池堤体と同じく、基準点の移動が予想されるため、詳細な位置出しは今後の作業を待つことになる。
B貯水池側(上流側)法面のリップラップに頂部で50cm程度の段差を伴うすべり変状が確認された(写真−15)。その規模は、縦断方向延長10m×幅5m程度と大きくない。
C周辺: ペンストック(発電所水車への導水鉄管)が設置されている調整池直下の斜面に一部崩落が生じていた。このため、直上の調整池施設の影響の有無を確認することが予定されている。
D発電所:小千谷、新小千谷発電所への導水管や発電機については、導水管の
1本から漏水が認められたことを除いて外見上の大きな被害を受けていないが、最終的には通水運転しての詳細な点検によって安全性を判断するとのことである。
(4)
今後の課題
今回3調整池付近における地震動については、新山本調整池堤体に設置されている地震計のデータ処理を待たなければならないが、周辺のダムで観測された地震動などから類推するとかなり大きな地震動が発生したと予想される。
また、現在JRによって鋭意進められている地震動以外の、漏水量や(外部)変位計測、さらには埋設計器の計測値などに基づく挙動分析が待たれる。さらに、被害箇所については、トレンチやボーリングによる調査などが行われ、被害の全容が明らかにされるとともに、適切な補修が行われることと思われる。なお、現在、JR東日本により3調整池堤体の被害状況の詳細調査、補修設計のための委員会が開催されている。
 |
 |
写真−14 山本調整池、
左岸周辺地盤の沈下
|
写真−15 山本調整池、
貯水池側すべり変状
|
 |
3.3 多目的ダム・堰
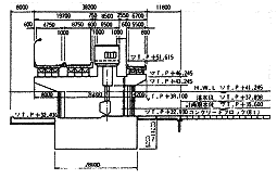
(1) 妙見堰
妙見堰は、信濃川が段丘地帯から新潟平野に顔を出すという扇の要に位置しており、河道安定の治水機能とともに、さきの小千谷発電所運転による信濃川の急激な水位変動を安定化する機能も持ち、国土交通省信濃川河川事務所の管理下にある。
なお、本震時は台風23号(20日夜通過)の出水のため水位が高く全7門の主ゲートは開の状態にあった。堰柱部の横断面を図−12に示す。
@堰柱: 現河床堆積層が厚く分布しているためオープンケーソン基礎を採用した左岸側の堰柱(ピア)P5からP8のうちP7、P8に被害が集中した。他のピアと比較して地震時応答に差があったものと推定される。
損傷箇所では、ゲート巻上げ室が載る門形構造部の断面変化点を中心に水平方向の亀裂が進展し、コンクリートの剥離により鉄筋がむき出しになっている部分も見られた(写真−16)。
Aゲート: 被害が集中したP7、P8に関わる2号、1号ゲートは操作可能な状態にあるが、ゲートを上げた状態で余震を受けた場合にゲートが下げられなくなる危惧もあることから、調査時では閉扉の状態であった。なお、タイトな工程ながら、来春の融雪出水までにピアの補修・補強が行われる予定である。工法は、ゲートをはずさずに修理が可能な「鋼板巻き付け+コンクリート巻立て」が有望であるとのことである。
B管理棟: 妙見堰管理棟のある右岸側の護岸が全体に沈下によって破損し、管理棟は杭基礎に載ったまま河川方向に1.5%程度傾斜したが、堰操作上の支障となるような被害は免れた。
ただし、管理棟内設置の信濃川妙見記念館では水槽をはじめ展示物の多くが、転倒、破損しており、揺れが非常に大きかったことを物語っていた。
また、管理棟屋上に設置されていた通信用鉄塔(高さ28.2m)は、地震で傾いたため撤去され、同敷地内の妙見堰広場内に分割されていた。

|
 |
|
図−12 妙見堰、横断図
|
写真−16 妙見堰、P7堰柱の
水平亀裂とコンクリート破損
|
(2)
広神ダム
広神ダムは堤高83mの新潟県事業実施の多目的ダムである。現在本体工事中であり、堤体コンクリートを9m弱打設した時点で地震を受けた。
@被災状況: 堤体工には被害はなく、周辺の道路の地割れや斜面崩壊が被害の大半である。主な被害箇所は堤体周辺上下流200mの範囲で28ヶ所、骨材プラントヤードで12ヶ所、土捨場で2ヶ所、南平小平尾線で17ヶ所、合計で59ヶ所とのことである。調査時も余震が続く状況から、今年度は応急復旧のみを行い、本格的な施工再開は雪解けの来年4月からになる予定とのことであった。
A震源の近さと地質: 広神ダムは震源にごく近く(余震震源からは約5km)、継続する余震の中で直下地震の被害も危惧されたが、被害の多かった西隣の山古志村に比べて旧広神村全体に被害は少なかった。その原因として、「山古志は第三紀泥岩、砂岩で構成されているのに対して、広神は堅固な安山岩で構成されている」という地盤の違いがある。また、今回動いたとされる断層は西傾斜であることから、下盤にあたる広神側は地震の影響を受けにくかったことも原因にある。
4.まとめ
今回の現地調査は地震発生13日後とそれ程日数がたっていなかったことから、その後の余震によって変状が若干拡大した以外は、損傷状況は被災直後から基本的に変わっておらず、貯水位も既に落とされていた。
このため、晴天にも恵まれて被災箇所の観察を詳細に行うことができ、ダム耐震の今後の充実のために非常に意義の高い調査となった。以下に、今回調査の結果について記す。
@地震動: 今回調査では川西ダム、新山本山調整池、妙見堰において地震計が設置されていた。川西ダムの減勢工下流の基盤部において558galが記録されており、ダムとしては既往最大の鳥取西部地震における賀祥ダム531galを超えた。また、妙見堰右岸では最大加速度1529
galの強震動を観測したが、良好な表層地盤としてはこれも既往最大級である。今後これらの地震記録の解析が進めば、非常に貴重な資料となり得る。
A漏水量: 今回調査の6フィルダムとも異常な漏水量の増や濁りの発生は報告されていない。ただし、農業ダムは非かんがい期で水位を落とした後の地震発生である。また、JRダムは本震後の水位低下や余震対応の作業を優先したため、漏水量計測資料の整理は遅れている。いずれにせよ最終的には、試験湛水時の観測によって貯水の安全性を確認することになると考えられる。
Bフィルダムの天端における亀裂と沈下: 浅河原調整池では数条の縦断亀裂が生じて約70cmの段差が生じ、天端は全体に貯水池側に大きく傾いた。また、他のフィルダムでも天端に横断亀裂が生じており、数cmから数十cmの沈下が生じていると考えられる。今後は、亀裂調査と再測量によって亀裂の範囲と水平・鉛直の変位が確認され、沈下メカニズムが検証されると考えられる。
Cフィルダム上下流法面における変状: 新山本、山本調整池の上流法面においては、リップラップの浅いすべり沈下や法尻堆砂部での噴砂が観察されるとともに、下流法面一部にも浅いすべり沈下と法尻部のはらみ出しが観察された。一方、浅河原調整池は常時水位近くまで堆泥が進んでいるため法面の変状は不明であった。
川西ダムでは上流法面において堤体左岸側で数ヶ所の張りブロックでの数
cmから数十cmの陥没が生じており、全体的に中位法面のすべり沈下と法尻部のはらみ出しが観察された。今後の詳細な調査と解析によって、すべりの範囲と堤体安全性への影響が検証されると考えられる。
D堰の門柱と管理棟の損傷: 妙見堰は、右岸部は岩盤基礎、左岸部は現河床堆積層という地点に建設され、今回地震で幼児救出のあった信濃川右岸旧国道17号の土砂崩れ現場の直下流にあたる。
今回の被害は左岸側の2門柱(ケーソン基礎)に集中しており、2門柱とも堰柱直上の断面変化点を中心に水平クラックが生じ表面剥離によって鉄筋がむき出しになっていた。
管理棟は、非常に強い揺れによって1.5%川側に傾くなどの被害を受けたが、堰操作機能上の支障は生じなかった。
Eコンクリートダム: 地盤や地震断層からの距離などの違いはあるが、今回調査のフィルダムと比べて既設コンクリートダムの計測値の異常や被害はほとんど無かった。
今回調査では震源に近いという理由から、低標高部打設中の広神ダム(重力式コンクリートダム)を調査した。本体周辺では一部斜面の弛みを除き損傷は無かったが、関連道路や貯水池予定地周辺では、地割れや斜面崩壊が多く生じ、通常の進入路は使用できない状況であった。
F以上を総合すると、今回の地震における堤体と周辺部の挙動や被害実態は、レベル2地震動に対するダムの耐震性能照査解析精度の向上、安全性の評価基準、補修工法や補修可能性の判断など様々な項目について貴重な情報を与えるものであり、今後、調査と解析の進展が待たれる。
<謝辞>
今回調査において現地を案内いただいた北陸地方整備局、新潟県、JR東日本の関係各位に感謝申し上げる。また、被災地の一刻も早い復興を祈念申し上げる。
<執筆時期及び担当>
本文は、
11月5〜6日の現地調査結果にもとづき一部の数値を更新した上で報告するものである。
また、本稿執筆は下記分担による。
構成:大町達夫、1章・
4章・全体編集:川崎秀明、
2章:佐藤信光、3.1節:谷
茂、3.2・3.3節:山口嘉一・冨田尚樹、
現地調整:北陸地方整備局
*【参考文献】
*【図および写真集】
|